發布時間:2023-1-10 16:54:26

一、雷電的入侵途徑
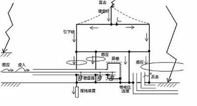
雷電的危害結果是慘重的,其侵入途徑也是多種多樣的,如下圖所示,該圖顯示了雷電侵入建筑物的各種途徑。
雷擊的危害主要有三方面:
第一是直擊雷。是指雷云對大地某點發生的強烈放電。它可以直接擊中建筑物或避雷裝置,也可以如下圖所示,雷電擊中架空線,如電力線,電話線等。雷電流便會:
(1)沿著引下線入地,產生交變電磁場,對設備造成干擾;
(2)沿著導線進入設備,從而造成損壞。
第二是感應雷。它可以分為靜電感應及電磁感應。下圖所示為靜電感應的例子。當帶電雷云(一般帶負電)出現在導線上空時,由于靜電感應作用,導線上束縛了大量的相反電荷。一旦雷云對某目標放電,雷云上的負電荷便瞬間消失,此時導線上的大量正電荷依然存在,并以雷電波的形式沿著導線經設備入地,引起設備損壞。
第三是地電位反擊。
建筑物在遭受直接雷擊時,雷電流將沿建筑物防雷系統中各引下線和接地體入地,如果網絡設備絕緣距離不夠或設備與避雷系統不共地,將在兩者之間出現很高的電位差,發生放電擊穿,導致網絡設備嚴重損壞,甚至危及人身安全。
如下圖所示,當10kA的雷電流通過下導體入地時,我們假設接地電阻為4歐姆,根據歐姆定律,我們可知在入地點A處電壓為40kV。因A點與C、D點相連,所以這幾點電壓都為40kV。而E點接地,其電壓值為0,設備的D點與E點間有40kV的電壓差,足以將設備損壞。
據統計,直擊雷的損壞僅占15%,感應雷與地電位反擊的損壞占85%。而DK-50G則是一款專門用于感應雷防護的Ⅰ類試驗電源浪涌保護器。
二、現代防雷技術
現代防雷理論認為防雷工程是一項復雜的系統工程,要最大限度保障建筑物及建筑物內的人和設備的安全,必須綜合利用多種防護措施。其主要措施有:
接閃器攔截雷閃,防止雷電直接擊中建筑物本體,保護建筑物及其內部人員的生命安全;
引下線和SPD實現分流,阻止雷電流從各類線纜上引入,防止強大的雷電流全部流入建筑物內部產生嚴重的空間電磁場;
良好的接地,實現雷電流的快速對地散流,減少地電位抬高,防止反擊;
等電位連接,實現各金屬物體之間等電位,防止互相之間發生閃絡或擊穿;
屏蔽,實現建筑物、線路和設備對外界的屏蔽隔離,防止電磁脈沖穿透和干擾;
限壓,通過安裝浪涌保護器(SPD)實現,減少雷電過電壓對設備造成損壞。
其中,設置接閃器、引下線和接地裝置目的是對建筑物建立一個外部的保護系統。安裝SPD(電涌保護器)、屏蔽、進行等電位連接則是對建筑物內電子(電氣)設備防止過電壓損壞的有效保護。綜合采用以上措施并使用分區分級保護的方法進行組織,可以逐級將雷電流降低,最終控制在設備能承受的電壓范圍之內。
三、地凱DK-50G浪涌保護器主要應用
1、項目說明
根據某公司業主反應,該單位低壓配電房常遭雷擊跳閘,一臺分揀線配電柜PLC遭雷擊損壞,根據業主要求以及相關防雷標準規范,我公司針對某公司低壓配電房以及電源線路存在的隱患進行防雷整改。
2、現場勘測情況及整改
防雷區劃分方法如下:
防雷區LPZ0A:此區中各對象會承受直擊雷,從而流過全部雷電流。雷電電磁場并未衰減。
防雷區LPZ0B:此區中各對象不會承受直擊雷,但雷電電磁場并未衰減。
防雷區LPZ1:此區中各對象不會承受直擊雷,但雷電流有所分流。如有屏蔽,電磁場會有所衰減。現代建筑的鋼筋結構就是一種屏蔽。此區的主要防雷措施是等電位連接(在LPZ0和LPZ1的交界處)和裝設一級(I類試驗)電涌保護器(LPZ1的入口處)。
(1)低壓配電房低壓進線柜處于LPZ1的入口處,因此必須安裝一級(I類試驗)電涌保護器。現場勘測到低壓配電房低壓進線柜均安裝有電源SPD電涌保護器
(Imax=40kA 8/20μs),但不符合規范要求,根據GB50343-2012《建筑物電子信息系統防雷設計規范》5.4.3第3點有關說明,進入建筑物的交流供電線路,在線路的總配電箱等LPZ0A或LPZ0B與LPZ1區交界處,應設置Ⅰ類試驗的浪涌保護器作為第一級保護。
需要把原有的避雷器更換為DK-50G 4P,
I類試驗沖擊電流Iimp:≥25kA(10/350μs)。
(2)分揀線配電柜內PLC遭雷擊損壞,分揀線配電柜內未安裝電源SPD。根據GB50343-2012《建筑物電子信息系統防雷設計規范》5.4.3第3點有關說明,在配電線路分配電箱、電子設備機房配電箱等后續防護區交界處,可設置Ⅱ類試驗的浪涌保護器或Ⅲ類試驗的浪涌保護器作為后級保護;特殊重要的電子信息設備電源端口可安裝Ⅱ類或Ⅲ類試驗的浪涌保護器作為精細保護。整改方案為:在三臺分揀線配電柜分別安裝DK-40二級(II類試驗)電源SPD。
I類及II類試驗避雷器的快速區分
I類試驗避雷器主要應用場景:
① 在樓層總配電箱里電源總開關的前端,一般采用DK-50G 4P作為電源第一級保護;
②在變壓器的低壓端,電源總開關的前端,也應該采用DK-50G 4P;
③當配電箱獨立在戶外的時候,也應該采用DK-50G 4P作為一級電源保護。
II類試驗避雷器主要應用場景:
①在樓層分配電箱里電源總開關的前端,一般采用DK-40作為電源第二級保護;
②電子設備機房配電箱等后續防護區交界處也應該采用DK-40;
③特殊重要的電子信息設備電源端口可安裝Ⅱ類試驗電涌保護器DK-40;